
| Engine_2014 : Motor Plants and Auxiliary Boilers - 1565/2614 |
|---|
| « Previous Question |
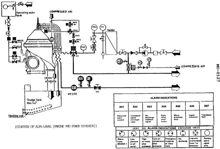
| Which of the following statements represents the working principle of the water transducer used with the separator shown in the illustration? |
| A) The probe and sensor measure the dielectric constant through capacitive reactance of the process fluid. |
| B) As the water content in the oil decreases, the dielectric constant increases. |
| C) The capacitor completes part of the inductive circuit which monitors pressure changes. |
| D) All of the above are correct. |
loading answer...
Illustration MO-0127
| Comments |
|---|
| There are no comments for this question. |
