Log In


Engine : Electricity - 157/1386
Get a hint
« Previous Question
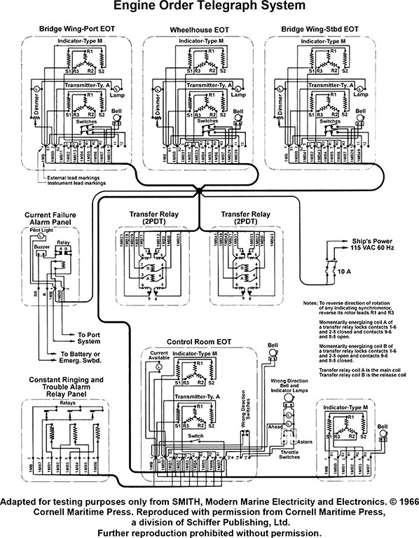
As shown in the illustrated wiring diagram for an engine order telegraph system, what statement concerning the constant ringing and trouble alarm is true? Illustration EL-0113
A) The constant ringing and trouble alarm sounds when there is a power loss from the 115 VAC power supply to the system.
B) The constant ringing and trouble alarm sounds when the transmitter rotor and corresponding indicator rotor are in correspondence.
C) The constant ringing and trouble alarm sounds when the acknowledge handle and indicator arrow are not on the same order.
D) The constant ringing and trouble alarm sounds when there is a power loss from the battery or emergency switchboard as appropriate.
loading answer...
Illustration EL-0113

Click to view image

Comments
There are no comments for this question.
0 0 0%

Study Mode
Answers Only
Options
Clear Score