Log In


Engine : Expired / General Subjects - 13/881
Get a hint
« Previous Question
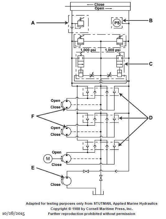
Item "F" shown in the illustration represents two hydraulic pumps that are __________. GS-0103
A) motor operated with one pump located in the engine room at the shaft alley door and the other in a common passage way
B) manually operated with one pump located at the shaft alley door and the other in a common passage way
C) motor operated with one pump located on the engine room side and the other on the shaft alley side of the water tight door
D) manually operated with one located in the engine room and the other in the shaft alley of the water tight door
loading answer...
Illustration GS-0103

Click to view image

Comments
There are no comments for this question.
0 0 0%

Study Mode
Answers Only
Options
Clear Score