
| Engine_2014 : Steam Plants - 132/1951 |
|---|
| « Previous Question |
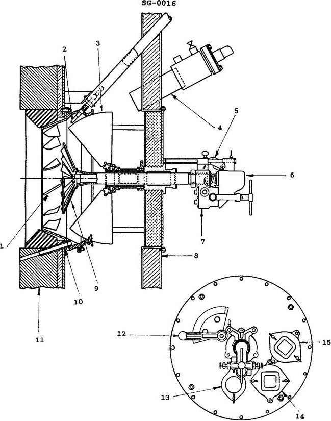
| According to the illustration, what part number identifies the "igniter"? |
| A) 2 |
| B) 3 |
| C) 7 |
| D) 9 |
loading answer...
Illustration SG-0016
| Comments |
|---|
| There are no comments for this question. |

| Engine_2014 : Steam Plants - 132/1951 |
|---|
| « Previous Question |
| According to the illustration, what part number identifies the "igniter"? |
| A) 2 |
| B) 3 |
| C) 7 |
| D) 9 |

| Comments |
|---|
| There are no comments for this question. |